Make every diagram, drawing, and document queryable.
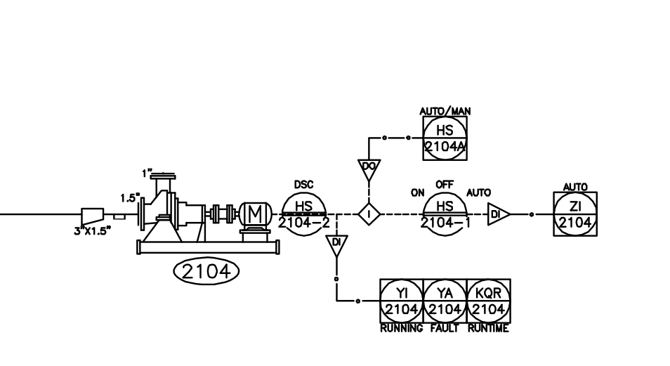
Extract structured data from documents, tables, P&ID diagrams, process flow diagrams, GD&T drawings, electrical CAD, and more. Build AI agents with tools that help them understand and measure the world.

to view metadata
Trusted by Fortune 500 enterprises and leading startups.
Our Services
Digitize your legacy documents
Our parsing API can convert documents and diagrams into LLM-readable formats like text and code, at a higher accuracy than typical vision-language models. In addition to our API, we offer human-assisted document conversion services.
Vision-powered tools for AI agents
Ground your agents with structured visual understanding (bounding boxes, metadata, etc) through our vision model APIs. No more hallucinations.
Build reliable search systems
Technical documents often contain references to other documents (e.g. an assembly drawing pointing to a part, or a P&ID symbol referencing a table). Our vision models help surface these links and integrate into RAG or LLM-based agentic search systems.
Forward-deployed customization
We work with our clients directly to curate data, fine-tune custom models, and build specialized applications and agents. Stay tuned for our enterprise case-studies.
Book a demo.
Trusted by Fortune 500 enterprises and financial institutions to build internal search systems, compliance automations, and document generation.
Built by AI engineers and research scientists from NVIDIA, Meta, LinkedIn, and more.
Contact us at: info@outerport.com